Описание
Область применения: · подводная декоративная подсветка бассейнов, фонтанов, внутренняя подсветка ледяных скульптур, инсталляций, создание cветодинамических шоу.
Комплект поставки:
Светильник с неразъёмным кабелем питания RNF (стандартной комплектации 1,5м)- 1 шт, паспорт изделия- 1 шт.,упаковка- 1 шт.
Гарантийные обязательства:
Гарантийный срок эксплуатации 3 года со дня продажи. В случае обнаружения неисправности или выхода светильника из строя не по вине покупателя до истечения гарантийного срока следует обратиться в организацию, продавшую светильник. Неправильное хранение, использование светильника не по назначению, не соблюдение правил эксплуатации и ухода, механические повреждения, вскрытие светильника лишают покупателя права на гарантию.
Подготовка и порядок работы:
Распакуйте светильник и убедитесь в отсутствии механических повреждений. Запрещается использование светильника, имеющего механические повреждения.
Перед включением светильника необходимо подтянуть винтовые соединения, крепящие крышку к корпусу, а также кабельный ввод.
При загрязнении светильника его следует протереть сухой или слегка влажной мягкой тканью. Не допускается применение растворителей, других агрессивных моющих и абразивных средств.
Монтаж, демонтаж и обслуживание светильника должны проводиться в светлое время суток при отключенном электропитании.
Светильник подключается к источнику питания или к контроллеру.
При отклонении рабочего напряжения от допустимого заявленного как в большую, так и меньшую сторону светильник может выйти из строя.
Большое внимание необходимо уделять падению напряжения на кабеле питания, особенно при значительном удалении светильников от источника питания и подключении большого количества светильников через один кабель.
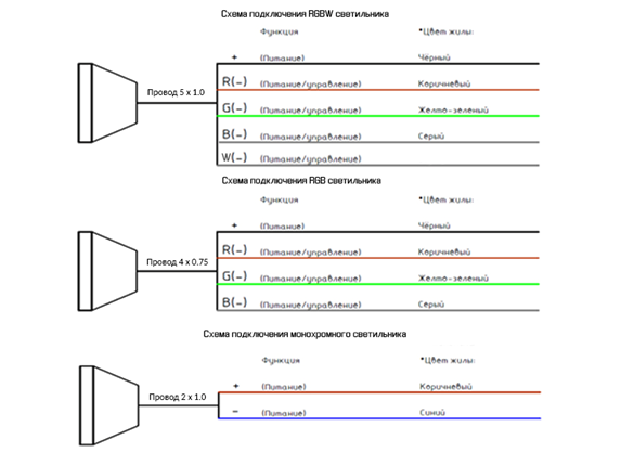
Сема подключения светильников.

Транспортировка и хранение:
Светильники должны храниться и транспортироваться в штатной упаковке, предохраняющей их от механических повреждений. Условия транспортирования светильников в части воздействия механических нагрузок - по группе Л ГОСТ 23216-78, в части воздействия климатических факторов по группе 5 (ОЖ4) ГОСТ15150-69.Срок хранения светильников 5 лет со дня изготовления. Условия хранения должны соответствовать условиям 1.1 ГОСТ 15150-69.
Техника безопасности:
Во избежание несчастных случаев категорически запрещается:
· разбирать светильник;
· включать светильник в разобранном виде;
· осуществлять монтаж и демонтаж светильника при включённом электропитании.
Особую осторожность следует соблюдать при обращении со стеклом светильника.
Категорически запрещается ремонт светильника потребителем. Не работающие светильники подлежат ремонту только в специализированных мастерских или на предприятии-изготовителе. Запрещается эксплуатация светильника со снятыми частями корпуса или повреждённым стеклом. Запрещается механическая обработка, вскрытие и разборка светильника потребителем во избежание нарушения герметичности.
Техническое обслуживание:
Все работы, связанные с техническим обслуживанием должны производиться квалифицированными специалистами. Перед обслуживанием светильника отключите его от электропитания. Необходимо периодически осматривать находящиеся в эксплуатации
Вы недавно просматривали
В наличии
Подводный светильник INP L-D164 12-24V AISI 304
Артикул: INP L-D164
Производитель: Иннопром
Розничная цена: 32 570.00 ₽