Описание
Блок вызова DP303-FDС16
До 300 абонентов. Возможность построения систем с несколькими входами в один подъезд и калитками/шлагбаумами для придомовой территории. Программирование до 2100 ключей бесконтактных брелоков с защитой от копирования.
Встроенная малозаметная цветная видеокамера, разрешение 650 ТВЛ., высокая чувствительность, режимы день/ночь, компенсация задней засветки. Развязка питания видеокамеры и аудиотракта для снижения помех и возможности подключения к видеорегистраторам.
Вандалозащищенный врезной корпус, горизонтальное исполнение. Защита динамика и микрофона. Ударопрочный яркий индикатор номера вызываемой квартиры. Клавиатура с защитой от продавливания, подсветка в темное время суток. Защита от статического электричества и шокеров. Повышенная устойчивость к неблагоприятным климатическим условиям.
Хранение секретных ключей, защищающих брелоки от копирования, на физическом носителе (карте объекта) исключает распространение информации среди сотрудников обслуживающей организации и несанкционированную продажу ключей пользователям. В дополнение к возможности программирования брелоков с клавиатуры блока вызова поддерживается режим автодобавления ключей, что позволяет выстаивать технологию продажи брелоков пользователям в офисе обслуживающей организации без выезда на объекты для программирования.
Oбновление программного обеспечения домофона без демонтажа. Заводская настройка аудиотракта. Регулировки громкости служебных сигналов. Многоуровневая защита от несанкционированного доступа с изменяемыми паролями, для защиты от несанкционированного перехвата обслуживания домофона конкурирующей организацией.
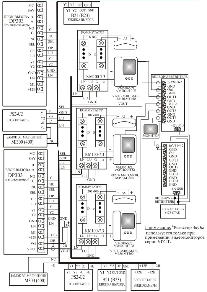
Схема подключения ELTIS DP303 c блоком питания PS2-C2

Схема подключения ELTIS DP303 c блоком питания PS2-DKV3

- Единица измерения: 1 шт
- Габариты (мм): 227x145x52
- Масса (кг): 0.75
- Тип кабеля связи с коммутатором: Трехпроводный*
- Максимальное количество абонентов: 300**
- Максимально допустимый номер квартиры: 1999
- Количество цифр в общем коде: 4
- Количество цифр в индивидуальном коде: 4
- Допустимое число попыток подбора кода или пароля: 3
- Максимальное количество электронных ключей, записываемых в память БВ: 2100
- Количество комбинаций электронного ключа: 2**24
- Время, отведенное на ввод одной цифры номера квартиры, сек., не более: 5
- Время формирования сигнала вызова, сек., не более: 60
- Время, отведенное на ответ посетителю, сек., не более: 90
- Время срабатывания электромагнитного замка, сек., не более: 1&hellip,9
- Время ожидания освобождения канала связи, сек, не более: 30
- Ток управления электромагнитным замком (контакты C, NC(NO)), не более, А: 3
- Максимальная мощность потребления (без электромагнитного замка), Вт: 7
- Максимально допустимое сопротивление линии связи, Ом: 30
- Напряжение питания видеокамеры, В: 12 ±, 10%
- Максимальный ток потребления видеокамеры, мА: 150
- Напряжение питания блока вызова, В: ~13...15, (+16&hellip,21)
- Габаритные размеры, мм, не более: 124х209х39
- Масса, кг, не более: 0.8
* Тип прокладки кабелей связи между коммутатором и пультами абонентскими координатно-матричный.
** При использовании коммутаторов КМ100-7.3. Для КМ100-7.2 максимальное количество абонентов равно 200, для КМ100-7.1 максимальное количество абонентов равно 100.
Блок вызова соответствует климатическому исполнению УХЛ1.1 по ГОСТ15150-69:
- температура окружающей среды (-40...+40)С,
- относительная влажность до 98% при 25С 6 мес. в году,
- атмосферное давление (650...800) мм. рт. ст.
* ООО ИННОПРОМ (ИНН 5040171717) уведомляет, что производитель товара оставляет за собой право изменять характеристики товара, его внешний вид и комплектность без предварительного уведомления продавца. Не является публичной офертой согласно Статьи 437 п.2 ГК РФ.